Resources
Resources
Kinghelm Vehicle Positioning Terminal KH-A3B 4G Product Manual(Part Ⅲ)
2024-03-12 848

5. Installation and Debugging

        5.1 Installation Requirements

The installation of the terminal should avoid changing the vehicle's electrical structure and wiring, ensuring that there are no safety hazards caused by the installation of the terminal.

 

        5.2 Installation of the Terminal Host

The installation of the terminal host should meet the following requirements:

- The installation area should be far away from collisions, overheating, direct sunlight, exhaust gas, water, and dust. At the same time, attention should be paid to selecting a location with good ventilation and heat dissipation. Concealed installation is preferred to ensure that it does not affect the original appearance of the vehicle and driver operation.

- The installation should be securely fixed to prevent loosening.

- The placement of the device should also consider factors such as interference sources to minimize the possibility of device abnormalities.

 

? Constant Power Connection:

Explanation: Connecting to constant power means that the terminal will be powered on and work normally regardless of whether the vehicle's ACC switch is turned on or off, as long as the battery has power.

Connection method: Connect the positive pole of the power supply directly to the positive pole of the battery, and connect the negative pole to the vehicle's ground (also known as grounding).

Advantages: It can monitor the status of the vehicle for 24 hours.

Disadvantages: It still consumes power from the vehicle battery when parked.

 

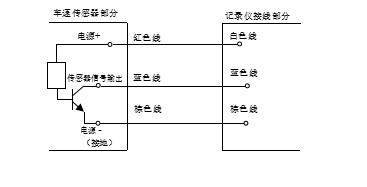
? Speed Mode selection: Satellite positioning speed, pulse speed, and CAN speed. For satellite positioning speed mode, no wiring is required, as long as the terminal device has a valid position. For pulse speed mode, the vehicle's pulse speed signal line needs to be connected. If the vehicle has a mechanical speed sensor, an additional Hall effect speed sensor needs to be installed.

image.png 

? ACC Detection: It is a switch signal used to determine the vehicle's operating status; connect to the vehicle's ignition key ACC position or ON position.

image.png 

        5.3 Antenna Installation

The antenna should be placed away from other sensitive electronic devices to ensure proper signal reception and transmission.

 

        5.4 Wiring Installation

The wiring installation should meet the following requirements:

- The power supply for the terminal should be taken before the ACC (accessory) switch.

- All device wiring on the vehicle should be securely and neatly connected. The wiring should be fixed using wire clamps and routed inside a corrugated tube. After installation, there should be no exposed wires.

- The device should not rely on the vehicle's built-in fuse for protection. The rated current of the power supply line should be much higher than the actual working current of the vehicle terminal.

 

        5.5 Installation of External Devices

External devices should be installed based on practical needs, considering convenience and aesthetics. The installation location of the emergency alarm button should prioritize ease of use and avoid accidental activation.

 

        5.6 Post-installation Testing

After the terminal and its accessories are installed, they should be inspected by specialized technicians before powering up and performing the initialization settings. Once the installation is complete, the terminal should undergo remote testing according to the product's user manual to ensure all functions are working properly.

 

        5.7 Installation Precautions

1. Please ensure that the purchased SIM card meets the communication requirements and can be used normally. For GPRS communication, consult the local service provider to confirm if the SIM card's GPRS function and APN are enabled. In mainland China, China Mobile's APN is CMNET. If using a dedicated SIM card, provide the specific APN. No APN settings are required for China Unicom and China Telecom (CDMA) for this terminal.

2. During wiring, do not place the wires in compressed or high-temperature areas. Also, avoid excessively straightening the wires to prevent internal wire breakage. Ensure that the terminal-to-vehicle wiring joints are insulated with tape or protective covers and secured with cable ties.

3. Confirm the correct wiring connections of all devices before powering up the terminal. Do not perform installations or removals while the terminal is powered on. In case of any missed or incorrect wiring, disconnect the power supply first.

4. The installation and maintenance of the vehicle tracking terminal should be handled by authorized dealers or professional technicians from the company's local service centers. Without proper authorization, users are prohibited from unauthorized disassembly, installation, or repair. Any damage caused by unauthorized actions will not be covered under the product warranty.

5. Do not connect the GPS/BD antenna to the GSM/GPRS/CDMA interface of the terminal, and vice versa. Incorrect connections will result in the terminal not functioning properly.

6. The vehicle tracking terminal is a low-power wireless transmitter and receiver that operates by receiving and transmitting radio frequency signals. To avoid electromagnetic interference or incompatible configurations, please comply with the specified restrictions and cease usage in designated areas.

7. Keep the vehicle tracking terminal dry. In case of water immersion or exposure to moisture, promptly contact the local dealer or service center. Do not power on the device until it has been assessed. Any loss incurred before contacting the authorized personnel will not be covered by the company.

8. The satellite antenna is used to receive satellite positioning signals. Since satellites are not geostationary satellites relative to the Earth, their positions with respect to vehicles are constantly changing. Thus, during a specific period (which varies by location), there may be poor reception due to the satellite's relatively small angle and obstruction from surrounding buildings. In general, each region experiences a period of poor satellite positioning during the day.

 

6. After-sales Service

1. During the warranty period:

- Within 3 months of purchasing the product, any faults will be exchanged.

- Within 12 months, the company will provide free repairs.

2. The company offers free online remote technical support services.

3. The following situations are not covered under warranty but repair services are available with cost incurred at the discretion of the company:

a) Damage caused by human factors.

b) Damage caused by failure to follow the requirements in the user manual.

c) Damage caused by natural disasters, lightning, and other force majeure factors.

4. To enable us to provide better service, please keep the "Warranty Certificate" properly.

Related Recommendations

Service Hotline

0755-23615795

Beidou/GPS Antenna Consultation

Board-end Socket Consultation

Connector Consultation

Get Product Information